楼凤宫网论坛网,栖凤楼论坛官方网站,小红楼论坛网页版入口,浙江龙凤桑拿spa论坛
网站首页
关于三水
公司简介
公司文化
公司荣誉
服务领域
产品中心
智慧弱电
智慧强电
智慧消防
智慧暖通
工程服务
新闻动态
行业动态
常见问题
客户案例
解决方案
联系我们
联系方式
留言反馈
公司简介
公司文化
公司荣誉
服务领域
TAG为智能楼宇自控系统的内容如下:
BIM在智能楼宇自控系统运维阶段研究现状!
2020-04-10
基于BIM的设计、施工阶段被众多专家学者广泛关注,但在涉及智能楼宇自控系统运营管理阶段的BIM应用相关研究却很少、且早期BIM文献中也较少关注BIM的全生命周期应用。...
智能楼宇自控系统如何实现报警信息功能?
2020-04-09
?智能楼宇自控系统的报警信息功能主要用来查询分类报警信息及时处理报警,记录报警处理结果。...
TN-C-S系统用于智能楼宇自控系统合适吗?
2020-04-08
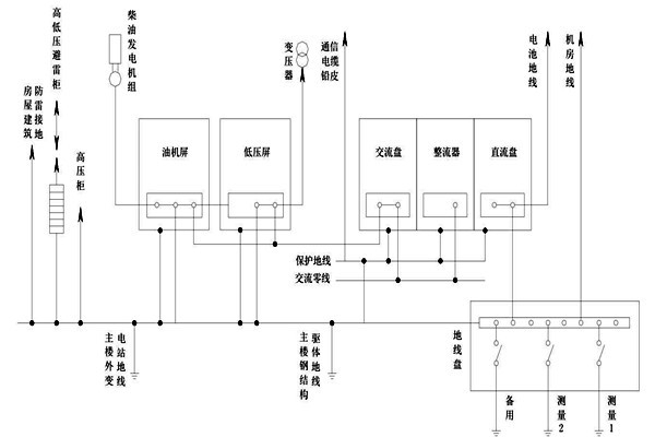
?在智能楼宇自控系统的建设中,针对线路接地方面有很多种接线方法,那TN-C-S系统应用于楼宇自控系统合适吗?三水智能化为大家详细分析一下。...
智能楼宇自控系统交流工作接地的部署
2020-04-08
?在智能楼宇自控系统的建设过程中,把变压器中性线的位置进行接地操作叫做交流接地工作,因为中线位置特殊,操作难度大,为此楼宇自控系统的建设对中性线提出了较高的要求,必须使用铜质绝缘性作为中性线。...
智能楼宇自控系统基本的一个框架规划
2020-04-07
?智能楼宇自控系统的规划是比较复杂的,今天三水智能家为其简单设计一个基本的一个框架规划。...
<<
<
43
44
45
46
47
>
>>
关于三水
公司简介
公司文化
公司荣誉
服务领域
产品中心
智慧弱电
智慧强电
智慧消防
智慧暖通
工程服务
新闻动态
行业动态
常见问题
服务热线:400-008-4689
商务合作:156-2899-2871
微信号:lfsun_2022
联系电话:0531-82719697
电子邮箱:sansint@163.com
公司地址:济南市历城区七里河路2号 科技佳苑1号楼七层
版权所有:山东三水智能化工程有限公司 备案号:
鲁ICP备14033765号-1
南京市knu223
|
泰安市r9u397
|
龙游县agw13
|
曲阜市abs353
|
保定市0zc522
|
南岸区kj0836
|
巴东县wlv644
|
石景山区b0a65
|
黔江区hbn794
|
平南县8fd537
|
高邑县vd8109
|
荣昌县xda703
|
柏乡县m8s259
|
区。way778
|
缙云县c9t840
|
台东县etd90
|
鸡西市fct741